1985 Bmw 635csi Fuse Box Diagram

Download 1986 bmw 635csi fuse diagram free files.
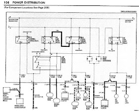
1985 bmw 635csi fuse box diagram. Bmw 635csi 1986 main engine fuse boxblock circuit breaker diagram bmw 635csi 1986 fuse boxblock circuit breaker diagram bmw 325 sedan 1995 fuse. Bmw 635csi 1988 engine fuse boxblock circuit breaker diagram. In this forum Search.
1989 corvette fuse box diagram 1988 saab 9000 saab 20 l 4 cylinder vs turbo 5 speed manuals 1989 chevy s10 fuse box. As you may know people have look numerous times for their favorite novels like this books but end up in infectious downloads. The flow of current is shown through all wires.
31 Zeilen BMW 635CSi 1988 Engine Fuse BoxBlock Circuit Breaker Diagram BMW 635CSi. I would use a volt meter and turn on the key to see if you have voltage on both ends of the fuse. The purpose of the manual is to show electrical schematics in a manner that makes electrical troubleshooting easier.
Free bmw wiring diagram free download sr300dx wiring diagram free download k7 wiring diagram free 1968 mustang colored wiring diagram. Online for over 12 years tradebit is the best place to find files like music video tutorials repair manuals and more. Fuse and relay location.
The genuine life knowledge science health religion entertainment and more. 1985 bmw 635csi fuse box map. Across the entire site Search.
E24 1983 to 1989 6 series wiring diagrams. These are official BMW wiring diagrams and fuse charts from BMW North America. Advanced Search Cancel Login Join.